Acumulador, sistema y procedimiento para proporcionar agua caliente sanitaria

  1. Inventors:
  2. SALVADOR MERINO CORDOBA
  3. FRANCISCO GUZMAN NAVARRO
  4. JAVIER MARTINEZ DEL CASTILLO
  5. ALFREDO BURRIEZA MUÑIZ
  1. Universidad de Málaga
    info
    Universidad de Málaga

    Málaga, España

    Geographic location of the organization Universidad de Málaga
ES
Publicación principal:

ES2627209A1 (27-07-2017)

Otras Publicaciones:

ES2627209B2 (08-01-2018)

Solicitudes:

P201700462 (31-03-2017)

Acumulador, sistema y procedimiento para proporcionar agua caliente sanitaria

Abstract

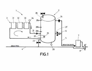
Acumulador, sistema y procedimiento para proporcionar agua caliente sanitaria. La invención describe un acumulador (2) para proporcionar agua caliente sanitaria que, además de los orificios de entrada/salida de agua habituales en un acumulador convencional, comprende un tercer orificio (26) de entrada/salida de aire dispuesto en un extremo superior del acumulador (2); un tercer orificio (27) de salida de agua caliente dispuesto en una porción inferior del acumulador (2); y unas sondas (28a, 28b, 28c) de nivel superior, intermedio e inferior. Gracias a esta configuración, un sistema (1) dotado de este acumulador (2) a efectos prácticos puede alternar entre un primer volumen completo cuando hay aporte térmico solar y un segundo volumen inferior al primero cuando no hay aporte térmico solar. Ello permite un importante ahorro energético.

INVENES: P201700462