SISTEMA PARA LA MEDICION DE LA CURVA TENSION-CORRIENTE EN MODULOS FOTOVOLTAICOS

  1. Inventors:
  2. PILIOUGINE ROCHA, Michel
  3. MARIANO SIDRACH DE CARDONA ORTIN
  1. Universidad de Málaga
    info
    Universidad de Málaga

    Málaga, España

    Geographic location of the organization Universidad de Málaga
  2. PILIOUGINE ROCHA, Michel
  3. SIDRACH DE CARDONA ORTIN, Mariano
WO
Otras Publicaciones:

WO2012028751A1 (08-03-2012)

Solicitudes:

PCT/ES2011/000247 (28-07-2011)

SISTEMA PARA LA MEDICION DE LA CURVA TENSION-CORRIENTE EN MODULOS FOTOVOLTAICOS

Abstract

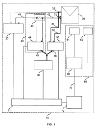
Se describe un sistema para la medición de la curva tensión-corriente para un módulo fotovoltaico que comprende una fuente de alimentación (20) conectada a dicho dispositivo fotovoltaico (30); un medidor de corriente (40) conectado en serie, entre la fuente de alimentación y el dispositivo fotovoltaico; un medidor de tensión (50) conectado en paralelo al dispositivo fotovoltaico; un generador de onda cuadrada (60) conectado al medidor de corriente y al medidor de tensión; y, un controlador (70) en comunicación con la fuente de alimentación El sistema permite realizar un gran número de mediciones en un corto tiempo para evitar que el cambio de condiciones meteorológicas afecte la medición.